Избранное 0 Корзина 0 Личный кабинет
logo
Каталог
Каталог
  • Справочник
    • Грузовые автомобили
    • Автобусы
    • Сельхозтехника
    • Спецтехника
    • Двигатели
  • Доставка
  • Оплата
  • О компании
    • Реквизиты
    • Магазины
    • Оплата
    • Доставка
    • Лицензии и сертификаты
    • Новости
    • Вакансии
  • Контакты
Отправить заявку
Личный кабинет
8 (800) 700-35-68
sales@din76.ru
Избранное 0 Корзина 0
8 (800) 700-35-68
Оптовый прайс-лист
Каталог
  • Двигатели
  • Запчасти WEICHAI
  • Запчасти ЯМЗ, ТМЗ (V-образные)
  • Запчасти ЯМЗ-534, ЯМЗ-536
  • Запчасти ЯМЗ-650, ЯМЗ-651, DCi-11
  • Топливная аппаратура
  • Запчасти УРАЛ
  • Запчасти МАЗ
  • Запчасти КамАЗ
  • Запчасти ММЗ
  • Ремни
Автокаталог (справочник)
  • Доставка
  • Оплата
  • О компании
  • Контакты
8 (800) 700-35-68
Написать в Whatsapp
sales@din76.ru
Динамика 76
Меню  
  • Каталог
    • Двигатели  
      • Двигатели ТМЗ  
        • Двигатели ТМЗ для автомобилей
        • Двигатели ТМЗ для тракторов
        • Специальные двигатели ТМЗ
        • Промышленные двигатели ТМЗ
      • Двигатели ЯМЗ  
        • ЯМЗ 236
        • ЯМЗ 238
        • ЯМЗ 240
        • ЯМЗ 751
        • ЯМЗ 840
        • ЯМЗ 850
        • ЯМЗ 656
        • ЯМЗ 658
        • ЯМЗ 534
        • ЯМЗ 536
        • ЯМЗ 650
        • Двигатели ЯМЗ для электростанций
      • Двигатели КАМАЗ
      • Двигатели ММЗ
      • Двигатели индивидуальной сборки
      • Комплекты переоборудования
    • Запчасти WEICHAI  
      • Основные запчасти двигателя  
        • Клапаны и толкатели
        • Шатуны
        • Вал коленчатый и маховик
        • Вал распределительный
        • Цилиндро-поршневая группа
      • Система питания  
        • Форсунки
        • Турбокомпрессор
      • Система смазки  
        • Насос масляный
      • Головка блока
      • Ремкомплекты
      • Система охлаждения  
        • Насос водяной
        • Муфта вязкостная и крыльчатка
      • Фильтры
      • Электрооборудование  
        • Генератор
        • Стартер
    • Запчасти ЯМЗ, ТМЗ (V-образные)  
      • Основные запчасти двигателя  
        • Блок двигателя и комплектующие
        • Валы распределительные и клапаны
        • Головка блока и комплектующие
        • Цилиндро-поршневая группа
        • Маховики и комплектующие
        • Валы коленчатые и комплектующие
        • Шатуны и комплектующие
      • Система питания  
        • Коллекторы и патрубки
        • Топливные трубопроводы
        • Турбокомпрессор
        • Топливные фильтры
      • Электрооборудование двигателя
      • Система охлаждения  
        • Вязкостные муфты и крыльчатки
        • Приводы вентилятора
        • Водяные насосы
        • Водяные трубы и термостаты
      • Коробки переключения передач  
        • 8 Ступенчатые КПП
        • 5 Ступенчатые КПП
        • 9 Ступенчатые КПП
        • Запасные части КПП ЯМЗ, ТМЗ
      • Система смазки  
        • Теплообменник и комплектующие
        • Масляные насосы
        • Фильтры масляные (ФГОМ, ФЦОМ)
      • Сцепление  
        • Запасные части механизма сцепления
        • Муфты (подшипники выжимные)
        • Корзины (диски нажимные)
        • Диски ведомые
      • Прочие запчасти двигателя  
        • Ремкомплекты
        • Привод агрегатов
        • Натяжные устройства
        • Трубки
    • Запчасти ЯМЗ-534, ЯМЗ-536  
      • Основные запчасти двигателя  
        • Цилиндро-поршневая группа
        • Головка блока цилиндров и комплектующие
        • Блок цилиндров и комплектующие
        • Вал коленчатый и маховик
        • Вал распределительный
        • Клапаны и толкатели
        • ГУР (Гидроусилитель руля)
        • Система рециркуляции отработавших газов
        • Выпускной коллектор
      • Система питания  
        • Коллекторы и патрубки
        • Топливные фильтры
        • Турбокомпрессор
        • Топливные трубопроводы
      • Система смазки  
        • Масляный картер поддон
        • Масляный насос
        • Теплообменник /Водо-масляный радиатор
        • Фильтры масляные (ФГОМ, ФЦОМ)
      • Пневмокомпрессор и натяжное
      • Система охлаждения  
        • Водяной насос
        • Водяные трубы и патрубки
        • Муфты вязкостные, приводы, крыльчатки
      • Ремкомплекты
      • Сцепление
      • Электрооборудование
    • Запчасти ЯМЗ-650, ЯМЗ-651, DCi-11  
      • Основные запчасти двигателя  
        • Цилиндро-поршневая группа
        • Головка блока цилиндров и комплектующие
        • Блок цилиндров и комплектующие
        • Вал коленчатый и маховик
        • Выпускной коллектор
        • Вал распределительный
        • Клапаны и толкатели
        • ГУР (Гидроусилитель руля)
        • Система рециркуляции отработавших газов
      • Система питания  
        • Коллекторы и патрубки
        • Топливные трубопроводы
        • Топливные фильтры
        • Турбокомпрессор
      • Система смазки  
        • Масляный картер / поддон
        • Масляный насос
        • Теплообменник / Водо-масляный радиатор
        • Фильтры масляные (ФГОМ, ФЦОМ)
      • Система охлаждения  
        • Водяной насос
        • Водяные трубы и патрубки
        • Муфты вязкостные, приводы, крыльчатки
      • Ремкомплекты
      • Пневмокомпрессор и натяжное
      • Электрооборудование
      • Сцепление
    • Топливная аппаратура  
      • ЯЗДА  
        • Распылители
        • ТНВД
        • Форсунки
        • Топливный насос низкого давления
        • Пары плунжерные
        • Муфта опережения впрыска топлива
        • Запчасти и комплектующие ТНВД
      • НЗТА
      • АЗПИ  
        • Распылители
        • Форсунки
      • BOSCH
    • Запчасти УРАЛ  
      • Трансмиссия  
        • Коробка раздаточная
        • Передача карданная
        • Мост задний
        • Мост передний (ведущий)
        • Мост средний (промежуточный)
      • Кузов  
        • Дверь кабины
        • Капот, крылья, облицовка радиатора
        • Окно ветровое и заднее
        • Отопление и вентиляция кабины
        • Кабина
      • Механизмы управления  
        • Управление рулевое
        • Тормоза
      • Дополнительное оборудование  
        • Отбор мощности
        • Устройство седельное
      • Электрооборудование
      • Ходовая часть  
        • Колеса и ступицы
        • Ось передняя
        • Подвеска автомобиля
        • Рама
    • Запчасти МАЗ  
      • Трансмиссия  
        • Мост задний
        • Мост передний (ведущий)
        • Передача карданная
        • Мост средний (промежуточный)
      • Кузов  
        • Кабина
        • Дверь кабины
        • Детали основания кабины
        • Окно ветровое и заднее
        • Платформа
      • Механизмы управления  
        • Тормоза
        • Управление рулевое
      • Ходовая часть  
        • Колеса и ступицы
        • Ось передняя
        • Подвеска автомобиля
        • Рама
    • Запчасти КамАЗ  
      • Кузов  
        • Кабина
        • Капот, крылья, облицовка радиатора
        • Дверь кабины
        • Платформа
        • Окно ветровое и заднее
        • Устройство подъемное и опрокидывающее
        • Сиденье
        • Крыша кабины (крыша кузова)
        • Отопление и вентиляция кабины
      • Трансмиссия  
        • Коробка передач
        • Коробка раздаточная
        • Мост задний
        • Сцепление
        • Мост средний (промежуточный)
        • Передача карданная
        • Мост передний (ведущий)
      • Двигатель  
        • Основные запчасти двигателя
        • Система охлаждения
        • Система питания
        • Система смазки
      • Дополнительное оборудование  
        • Отбор мощности
        • Устройство седельное
      • Ходовая часть  
        • Подвеска автомобиля
        • Рама
        • Колеса и ступицы
        • Ось передняя
      • Механизмы управления  
        • Тормоза
        • Управление рулевое
      • Электрооборудование
    • Запчасти ММЗ
    • Ремни
  • Справочник
    • Грузовые автомобили
    • Автобусы
    • Сельхозтехника
    • Спецтехника
    • Двигатели
  • Как купить
    • Условия оплаты
    • Условия доставки
    • Гарантия на товар
    • Пункты выдачи
  • Услуги
    • Капитальный ремонт двигателей ЯМЗ
  • Акции
  • Статьи
  • Контакты
  • Компания
    • Реквизиты
    • Магазины
    • Оплата
    • Доставка
    • Лицензии и сертификаты
    • Новости
    • Вакансии
Избранное 0 Корзина 0
8-800-700-35-68

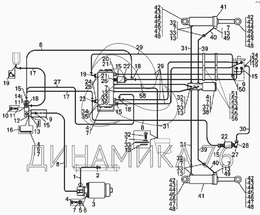
Установка трубопроводов рулевого управления на БелАЗ-7823 (до 2008 г.)

Справочник
Главная
-
Автокаталог
-
Спецтехника
-
БелАЗ
-
БелАЗ-7823
Справочный каталог

Установка трубопроводов рулевого управления — БелАЗ-7823:

1 2 3 4 4 4 4 5 6 6 7 7 7 7 7 7 7 7 7 7 7 8 8 8 9 9 10 11 11 12 13 13 13 13 13 13 13 13 14 15 15 15 15 15 15 16 17 17 18 18 18 19 19 19 20 21 21 22 22 23 24 24 25 25 26 27 28 29 29 30 31 31 31 32 32 32 32 33 33 33 33 33 34 35 36 37 38 39 39 40 40 41 41 42 42 42 42 43 43 43 43 44 44 44 44 45 45 45 45 46 46 46 46 47 47 47 47 48 48 48 48 49 49 50 51 52 53 54 55 56 57 58 59
в наличии
нет в наличии
масштаб

В наличии
Нет в наличии

Перечень комплектующих от Установка трубопроводов рулевого управления на БелАЗ-7823

Схемы запчастей предназначены для справочных целей! Мы продаем не все запчасти от Установка трубопроводов рулевого управления на БелАЗ-7823, представленные в этом списке.
Наличие на складах по деталям с ценой смотрите в карточке товара.
1
1
Артикул: 549Б-3509314
нет в наличии
Рукав всасывающий
Количество на схеме: 1
Информация
Рукав всасывающий
Количество
1
Модель
549Б
Группа
Тормоза
Подгруппа
Компрессор пневмотормозов
Порядковый номер детали
314
2
2
Артикул: TORROS16-27/12
нет в наличии
Хомут
Количество на схеме: 2
Информация
Хомут
Количество
2
3
3
Артикул: 7547-3432010
нет в наличии
Электродвигатель с насосом
Количество на схеме: 1
Информация
Электродвигатель с насосом
Количество
1
Модель
7547
Группа
Управление рулевое
Подгруппа
3432
Порядковый номер детали
010
4
4
Артикул: 201497
нет в наличии
Болт
Количество на схеме: 18
Информация
Болт
Количество
18
Покрытие
без покрытия
5
5
Артикул: 252039
нет в наличии
Шайба
Количество на схеме: 4
Информация
Шайба
Количество
4
Покрытие
без покрытия
6
6
Артикул: 250512
в наличии
Гайка
Количество на схеме: 8
Информация
Гайка
Количество
8
Покрытие
без покрытия
Гайка М10-6Н МАЗ ОСТ 37.001.124-96 омедненная усиленная
Артикул: 250512
Гайка М10-6Н МАЗ ОСТ 37.001.124-96 омедненная усиленная
Код для заказа: 00027392
Цена: 5 ₽/шт.
В наличии: 14 шт.
- +
В корзинуВ корзине
Гайка М10-6Н МАЗ ОСТ 37.001.124-96 омедненная усиленная
Артикул: 250512
Код для заказа: 00027392
Гайка М10-6Н МАЗ ОСТ 37.001.124-96 омедненная усиленная
Цена: 5 ₽/шт.
В наличии: 14 шт.
- +
В корзинуВ корзине
7
7
Артикул: 252136
нет в наличии
Шайба
Количество на схеме: 85
Информация
Шайба
Количество
85
Покрытие
без покрытия
8
8
Артикул: 751211-8609686
нет в наличии
Рукав высокого давления
Количество на схеме: 3
Информация
Рукав высокого давления
Количество
3
Модель
751211
Группа
Механизм опрокидывающий платформы автомобиля-самосвала
Подгруппа
Маслопроводы
Порядковый номер детали
686
9
9
Артикул: 75303-3420200
нет в наличии
Клапан-регулятор
Количество на схеме: 1
Информация
Клапан-регулятор
Количество
1
Модель
75303
Группа
Управление рулевое
Подгруппа
3420
Порядковый номер детали
200
10
10
Артикул: 201469
нет в наличии
Болт М8х66
Количество на схеме: 4
Информация
Болт М8х66
Количество
4
Покрытие
без покрытия
11
11
Артикул: 252135
нет в наличии
Шайба
Количество на схеме: 8
Информация
Шайба
Количество
8
Покрытие
без покрытия
12
12
Артикул: 7528-3408054
нет в наличии
Фланец
Количество на схеме: 1
Информация
Фланец
Количество
1
Модель
7528
Группа
Управление рулевое
Подгруппа
Трубопроводы гидроусилителя механизма рулевого управления
Порядковый номер детали
054
13
13
Артикул: 034-040-36-2-2
нет в наличии
Кольцо
Количество на схеме: 17
Информация
Кольцо
Количество
17
14
14
Артикул: 201454
нет в наличии
Болт
Количество на схеме: 4
Информация
Болт
Количество
4
Покрытие
без покрытия
15
15
Артикул: 344006
нет в наличии
Ниппель
Количество на схеме: 10
Информация
Ниппель
Количество
10
Покрытие
без покрытия
16
16
Артикул: 7822-3408352
нет в наличии
Кронштейн
Количество на схеме: 1
Информация
Кронштейн
Количество
1
Модель
7822
Группа
Управление рулевое
Подгруппа
Трубопроводы гидроусилителя механизма рулевого управления
Порядковый номер детали
352
17
17
Артикул: 751211-8609670
нет в наличии
Рукав высокого давления
Количество на схеме: 2
Информация
Рукав высокого давления
Количество
2
Модель
751211
Группа
Механизм опрокидывающий платформы автомобиля-самосвала
Подгруппа
Маслопроводы
Порядковый номер детали
670
18
18
Артикул: 344203
нет в наличии
Тройник
Количество на схеме: 3
Информация
Тройник
Количество
3
Покрытие
без покрытия
19
19
Артикул: 344435
нет в наличии
Угольник (459981645)
Количество на схеме: 4
Информация
Угольник (459981645)
Количество
4
Покрытие
без покрытия
20
20
Артикул: 75303-3408483
нет в наличии
Удлинитель
Количество на схеме: 3
Информация
Удлинитель
Количество
3
Модель
75303
Группа
Управление рулевое
Подгруппа
Трубопроводы гидроусилителя механизма рулевого управления
Порядковый номер детали
483
21
21
Артикул: 549А-1018442
нет в наличии
Прокладка
Количество на схеме: 4
Информация
Прокладка
Количество
4
Модель
549А
Группа
Двигатель
Подгруппа
Маслопроводы
Порядковый номер детали
442
22
22
Артикул: 549А-3544900-10
нет в наличии
Фильтр
Количество на схеме: 2
Информация
Фильтр
Количество
2
Модель
549А
Группа
Тормоза
Подгруппа
3544
Порядковый номер детали
900
Дополнительно
Не взаимозаменяема с деталью, выпущенной ранее под этим же номером
23
23
Артикул: 344206
нет в наличии
Тройник
Количество на схеме: 1
Информация
Тройник
Количество
1
Покрытие
без покрытия
24
24
Артикул: 540-1712534
нет в наличии
Прокладка
Количество на схеме: 3
Информация
Прокладка
Количество
3
Модель
540
Группа
Коробка передач
Подгруппа
1712
Порядковый номер детали
534
25
25
Артикул: 75303-3408482
нет в наличии
Удлинитель
Количество на схеме: 3
Информация
Удлинитель
Количество
3
Модель
75303
Группа
Управление рулевое
Подгруппа
Трубопроводы гидроусилителя механизма рулевого управления
Порядковый номер детали
482
26
26
Артикул: 75132-3408212
нет в наличии
Переходник
Количество на схеме: 1
Информация
Переходник
Количество
1
Модель
75132
Группа
Управление рулевое
Подгруппа
Трубопроводы гидроусилителя механизма рулевого управления
Порядковый номер детали
212
27
27
Артикул: 751211-8609680
нет в наличии
Рукав высокого давления
Количество на схеме: 1
Информация
Рукав высокого давления
Количество
1
Модель
751211
Группа
Механизм опрокидывающий платформы автомобиля-самосвала
Подгруппа
Маслопроводы
Порядковый номер детали
680
28
28
Артикул: 344436
нет в наличии
Угольник
Количество на схеме: 1
Информация
Угольник
Количество
1
Покрытие
без покрытия
29
29
Артикул: 751211-8609704
нет в наличии
Рукав высокого давления
Количество на схеме: 5
Информация
Рукав высокого давления
Количество
5
Модель
751211
Группа
Механизм опрокидывающий платформы автомобиля-самосвала
Подгруппа
Маслопроводы
Порядковый номер детали
704
30
30
Артикул: 751211-8609700
нет в наличии
Рукав высокого давления
Количество на схеме: 1
Информация
Рукав высокого давления
Количество
1
Модель
751211
Группа
Механизм опрокидывающий платформы автомобиля-самосвала
Подгруппа
Маслопроводы
Порядковый номер детали
700
31
31
Артикул: 78221-4617880
нет в наличии
Рукав высокого давления
Количество на схеме: 3
Информация
Рукав высокого давления
Количество
3
Модель
78221
Подгруппа
4617
Порядковый номер детали
880
32
32
Артикул: 341347
нет в наличии
Винт М10х35 (0034131700)
Количество на схеме: 44
Информация
Винт М10х35 (0034131700)
Количество
44
Покрытие
без покрытия
33
33
Артикул: 7822-4617324
нет в наличии
Прижим фланца
Количество на схеме: 28
Информация
Прижим фланца
Количество
28
Модель
7822
Подгруппа
4617
Порядковый номер детали
324
34
34
Артикул: OSQB5
нет в наличии
Усилитель потока
Количество на схеме: 1
Информация
Усилитель потока
Количество
1
Примечание
поставляется по контракту, supplied according to the contract
35
35
Артикул: 75132-3416360
нет в наличии
Кронштейн
Количество на схеме: 1
Информация
Кронштейн
Количество
1
Модель
75132
Группа
Управление рулевое
Подгруппа
3416
Порядковый номер детали
360
36
36
Артикул: 75303-3408274
нет в наличии
Винт 3/8-16UNC
Количество на схеме: 12
Информация
Винт 3/8-16UNC
Количество
12
Модель
75303
Группа
Управление рулевое
Подгруппа
Трубопроводы гидроусилителя механизма рулевого управления
Порядковый номер детали
274
37
37
Артикул: 75132-3408082
нет в наличии
Плита соединительная
Количество на схеме: 1
Информация
Плита соединительная
Количество
1
Модель
75132
Группа
Управление рулевое
Подгруппа
Трубопроводы гидроусилителя механизма рулевого управления
Порядковый номер детали
082
38
38
Артикул: 7822-3408107
нет в наличии
Кронштейн
Количество на схеме: 1
Информация
Кронштейн
Количество
1
Модель
7822
Группа
Управление рулевое
Подгруппа
Трубопроводы гидроусилителя механизма рулевого управления
Порядковый номер детали
107
39
39
Артикул: 78221-4617710
нет в наличии
Рукав высокого давления
Количество на схеме: 2
Информация
Рукав высокого давления
Количество
2
Модель
78221
Подгруппа
4617
Порядковый номер детали
710
40
40
Артикул: 7822-3429081
нет в наличии
Труба
Количество на схеме: 2
Информация
Труба
Количество
2
Модель
7822
Группа
Управление рулевое
Подгруппа
3429
Порядковый номер детали
081
41
41
Артикул: 7822-3429010
нет в наличии
Цилиндр поворота
Количество на схеме: 2
Информация
Цилиндр поворота
Количество
2
Модель
7822
Группа
Управление рулевое
Подгруппа
3429
Порядковый номер детали
010
42
42
Артикул: 7921-3414060
нет в наличии
Палец
Количество на схеме: 4
Информация
Палец
Количество
4
Модель
7921
Группа
Управление рулевое
Подгруппа
Тяги рулевые
Порядковый номер детали
060
43
43
Артикул: 7921-3114064
нет в наличии
Втулка распорная
Количество на схеме: 8
Информация
Втулка распорная
Количество
8
Модель
7921
Группа
Колеса и ступицы
Подгруппа
3114
Порядковый номер детали
064
44
44
Артикул: 540-2917454-12
нет в наличии
Сальник
Количество на схеме: 8
Информация
Сальник
Количество
8
Модель
540
Группа
Подвеска автомобиля
Подгруппа
2917
Порядковый номер детали
454
Дополнительно
Не взаимозаменяема с деталью, выпущенной ранее под этим же номером
45
45
Артикул: 1-3Ц6хр
нет в наличии
Масленка
Количество на схеме: 4
Информация
Масленка
Количество
4
46
46
Артикул: 7921-3414076
нет в наличии
Пластина стопорная
Количество на схеме: 4
Информация
Пластина стопорная
Количество
4
Модель
7921
Группа
Управление рулевое
Подгруппа
Тяги рулевые
Порядковый номер детали
076
47
47
Артикул: 201587
нет в наличии
Болт
Количество на схеме: 8
Информация
Болт
Количество
8
Покрытие
без покрытия
48
48
Артикул: 252138
нет в наличии
Шайба
Количество на схеме: 8
Информация
Шайба
Количество
8
Покрытие
без покрытия
49
49
Артикул: 200320
нет в наличии
Болт М10х55
Количество на схеме: 8
Информация
Болт М10х55
Количество
8
Покрытие
без покрытия
50
50
Артикул: 025-030-30-2-2
нет в наличии
Кольцо
Количество на схеме: 1
Информация
Кольцо
Количество
1
51
51
Артикул: 78211-3408350
нет в наличии
Кронштейн
Количество на схеме: 2
Информация
Кронштейн
Количество
2
Модель
78211
Группа
Управление рулевое
Подгруппа
Трубопроводы гидроусилителя механизма рулевого управления
Порядковый номер детали
350
52
52
Артикул: 75131-3408174
нет в наличии
Пластина
Количество на схеме: 6
Информация
Пластина
Количество
6
Модель
75131
Группа
Управление рулевое
Подгруппа
Трубопроводы гидроусилителя механизма рулевого управления
Порядковый номер детали
174
53
53
Артикул: 75131-3408328
нет в наличии
Вкладыш
Количество на схеме: 6
Информация
Вкладыш
Количество
6
Модель
75131
Группа
Управление рулевое
Подгруппа
Трубопроводы гидроусилителя механизма рулевого управления
Порядковый номер детали
328
54
54
Артикул: 201418
нет в наличии
Болт
Количество на схеме: 2
Информация
Болт
Количество
2
Покрытие
без покрытия
55
55
Артикул: 252134
нет в наличии
Шайба
Количество на схеме: 17
Информация
Шайба
Количество
17
Покрытие
без покрытия
56
56
Артикул: 341032
нет в наличии
Шпилька М6х35
Количество на схеме: 6
Информация
Шпилька М6х35
Количество
6
Покрытие
без покрытия
57
57
Артикул: 250508
нет в наличии
Гайка
Количество на схеме: 6
Информация
Гайка
Количество
6
Покрытие
без покрытия
58
58
Артикул: 78221-4617820
нет в наличии
Рукав высокого давления
Количество на схеме: 2
Информация
Рукав высокого давления
Количество
2
Модель
78221
Подгруппа
4617
Порядковый номер детали
820
59
59
Артикул: 262541
нет в наличии
Пробка
Количество на схеме: 1
Информация
Пробка
Количество
1
Покрытие
без покрытия
  • Грузовые автомобили
  • Автобусы
  • Сельхозтехника
  • Спецтехника
  • Двигатели
Получить оптовый прайс-лист
Скачать прайс-лист от 06.05.2026 16:00
Специальное предложение от 06.05.2026 17:00
Производители:


  • WEICHAI
  • Автодизель ПАО (ЯМЗ)
  • Тутаевский МЗ
  • ЯЗДА
  • УралАЗ
  • МАЗ
  • АЗПИ
  • BOSCH
  • ММЗ
  • ШААЗ
  • FEDERAL MOGUL
  • ПРАМО
  • Мотордеталь
  • ТАИМ
  • АвтоКрАЗ
  • БЕЛКАРД
  • CZ Strakonice
  • КамАЗ
  • БЗА
  • ЧМЗ
  • BMZ
Новости
Все новости
25 марта 2024
Флагманский седельный тягач «Валдай 45» на выставке «TransRussia»
10 марта 2024
Современные автобусы «CITYMAX 9» и ЛиАЗ-5292 CNG
25 февраля 2024
Серийное производство средних дизельных двигателей повышенной мощности от ЯМЗ
Статьи
Все статьи
Датчики двигателя: за что они отвечают, признаки неисправности и как не прогадать с выбором
Двигатели ЯМЗ-534: история, технические характеристики и области применения
Двигатели ЯМЗ 650: углублённый технический обзор и история
Компания
О компании
Реквизиты
Новости
Политика
Магазины
Информация
Условия оплаты
Условия доставки
Гарантия на товар
Обмен и возврат товара
Помощь
Как оформить заказ
Полезные статьи
Бренды
Пункты выдачи
Оставайтесь на связи
  • Вконтакте
  • YouTube
  • Одноклассники
  • Google Plus
Увидели ошибку?
Выделите, нажав Ctrl + Enter
Наши контакты
8-800-700-35-68
sales@din76.ru
г. Ярославль, Ленинградский пр-т 33, ТЦ "ОМЕГА"
2026 © ООО «Динамика 76» - Все права защищены ООО "Динамика 76"
Предложения на сайте не являются публичной офертой.
На сайте обнаружена ошибка

Текст с ошибкой